Lautsprecher sind immer Geschmackssache, auch hier
Hier wird ein amerikanischer Lautsprecher mit der Bezeichnung "Laboratory Standard Transducer" von einem deutschen Autor beschrieben und bewertet, der mit dieser Größe vermutlich das erste Mal in Berührung gekommen war. Aufgrund der Lobeshymnen in amerikanischen Magazinen und der ganz besonderen Preisgestaltung in diesen Quellen mußte ich natürlich auch solch ein Superding haben. Und wo ein Wille ist, ist auch ein Weg. Mein Fazit - "der" LST hat es bei mir nicht lange überlebt.
.
Acoustic Research Abhörlautsprecher „LST" von 1974
aus der FUNK-TECHNIK 1974 Nr. 10 - von H. H. KLINGER
.
Edgar Villchur war der Chef von Acoustic Research und er war der Entwickler des geschlossenen Gehäuses
Edgar Villchur von Acoustic Research war der erste, der mit kleinen (Anmerkung : rundrum geschlossenen) Lautsprecherboxen eine gute Baßwiedergabe erreichte.
Das von ihm eingeführte Prinzip der „akustischen Aufhängung" ersetzt die Rückstellkraft der Zentrierspinne bei den üblichen dynamischen Lautsprechern durch das Luftkissen im (geschlossenene) Baßgehäuse.
Dieses Prinzip wurde auch bei der (legendären) „AR-3"-Box angewendet.
.
Der „LST"-Lautsprecher - LST =
(Laboratory Standard Transducer)
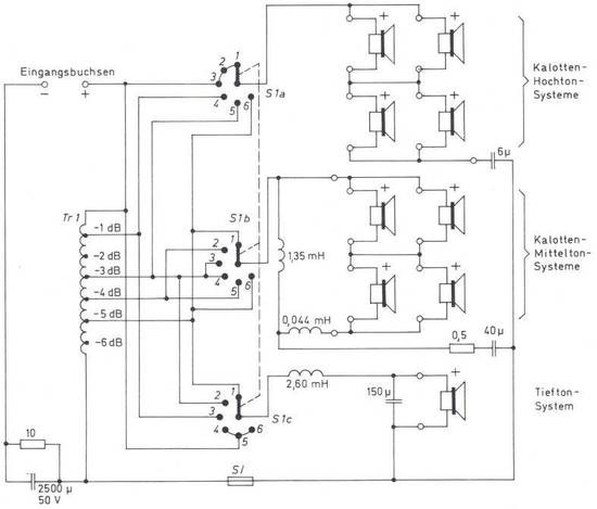
Mit dem neuen „LST"-Lautsprecher (Laboratory Standard Transducer) von Acoustic Research wurde die eingeschlagene Entwicklungsrichtung auf dem Gebiet der Lautsprecher konsequent weitergeführt. Der „LST" ist mit einem 30cm Tiefton-Lautsprecher sowie vier 3,8cm Kalotten-Mittelton-Lautsprechern und vier 1,8cm Kalotten- Hochton-Lautsprechern in Parallel-Serien-Schaltung bestückt (Bild 1).
Alle hier benutzten Lautsprechersysteme (Anmerkung : gemeint sind die Einzel-Chassis) finden auch in der „AR-3"- Box Anwendung, in der aber insgesamt nur drei Lautsprecher (Chassis) eingesetzt werden, und zwar je einer für die tiefen, mittleren und hohen Frequenzen.
Bild 2 zeigt die Schaltung der Frequenzweiche und den Anschluß der insgesamt neun Lautsprechersysteme. Der Transformator Tr 1 gestattet die Veränderung des Schalldrucks oberhalb 4 kHz in Stufen von 1 dB mit einem Regelbereich von 0 bis 6 dB.
.
In der Schalterstellung 1 des Schalters S1a, S1b, S1c (Spectral Balance) nimmt der Schalldruck mit zunehmender Frequenz langsam zu, und die Ausgangsleistung des Tiefton-Lautsprechers ist um 2 dB niedriger als die der Hochton-Lautsprecher.
In der Schalterstellung 2 ist der Schalldruck linear, während in den Schalterstellungen 3... 6 die Ausgangsleistung des Tiefton-Lautsprechers relativ zu der der Hochton-Lautsprecher ansteigt. In den Schalterstellungen 5 und 6 ähnelt der Schalldruckverlauf des „LST" dem der „AR-3"-Box, was auch durch Hörvergleich zwischen beiden Boxen bestätigt wurde.
.
Die Schalterstellung 2 - der Schalter Sla, S1b, S1c ist im Bild 1 unten rechts auf der Frontplatte sichtbar - ist die empfohlene Einstellung. Der Schalldruck der Mittelton-Lautsprecher ändert sich in den verschiedenen Schalterstellungen praktisch nicht, so daß die Lautstärke des „LST" bei Änderung der Schalterstellung praktisch konstant bleibt.
Bei Messungen an Lautsprechern wird im allgemeinen der Schalldruck in Abhängigkeit von der Frequenz aufgenommen, wobei das Meßmikrofon unter einem bestimmten Winkel senkrecht zur Schallwand des Lautsprechers steht.
Je geradliniger der Schalldruckverlauf als Funktion der Frequenz ist, um so günstiger ist meistens der Höreindruck. Dieses Meßverfahren ist jedoch zur Beurteilung von Lautsprechern, die in alle Richtungen strahlen, wenig geeignet.
Wichtiger als das Schalldruckverhalten in einer bestimmten Richtung ist die gesamte vom Lautsprecher abgestrahlte Leistung. Aus diesem Grund hat es wenig Sinn, für breitwinklig strahlende Lautsprecher Schalldruck- Frequenz- Kurven bei der Bewertung der Qualität des Lautsprechers zugrunde zu legen, wie es für Lautsprecher üblich ist, die den Schall mehr oder weniger gebündelt senkrecht zur Schallwand abstrahlen.
Der Höreindruck mit dem „LST" ist vorzüglich. Wie die „AR-3"-Box, hat auch der „LST" eine sehr gute Baßwiedergabe. Die Mittelton-Hochton-Wiedergabe ist zwar nicht ganz frei von Klangverfärbungen, jedoch äußern sich diese in einem hörmäßig angenehmen „warmen" Beitrag.
Dieser „warme Ton" war auch bereits bei der „AR-3"-Box vorhanden, und es gibt Hörer, die gerade diese Eigenschaft der „AR-3" neben der hervorragenden Baßwiedergabe schätzen. Je nach der akustischen Beschaffenheit des Abhörraumes wird diese Eigenschaft mehr oder weniger in Erscheinung treten.
.
Die Optik ......
Die Außenansicht der „LST"- Box zeigt Bild 3. Die Abmessungen sind nur 689mm x 508mm x 247mm bei einem Gewicht von allerdings 40,5 kg. Man sollte die Box nach Möglichkeit nicht unmittelbar auf den Fußboden stellen, sondern auf einen etwa 20 cm hohen Sockel. Die mittlere Dauerbelastbarkeit der Box ist 23 W. Die Eingangsimpedanz ist 4 Ohm.
.
Zusammenfassung
Zusammenfassend darf festgestellt werden, daß der „LST" ein Lautsprecher für höchste Ansprüche ist. Man sollte ihn nur an hochwertigen Verstärkern betreiben, die in der Lage sind, entsprechend hohe Leistungen unverzerrt abzugeben.
.
Mein Kommentar
von Gert Redlich in 2020
Ein wenig aussagekräftiger Artikel, in dem fast keine qualifizierten Maßstäbe angelegt wurden. Der LST "verschlingt" die Verstärkerleistung sogar eines Amron DC300A (2 x 190 Watt Sinus an 8 Ohm und nahezu 2 x 300 Watt Sinus an 4 Ohm) mühelos bei Zimmerlautstärke - fast ebenso wie die viel kleinere AR7 Box.
Sicher war der Sound angenehm und von gewaltiger Baßfülle, doch das ist ja nicht alles. Die Stereo-Wiedergabe in meinen 24qm war unbefriedigend nebulös von allen Seiten. Zu der Zeit hatte ich noch die BOSE 901 und die Infinity Servostatic 1. Das waren von der Hifi-Wiedergabe her (Infinity Servostatic mit 48cm Basswürfel) und alternativ der Stereo-Wiedergabe (Bose 901 Serie II) Welten von Unterschieden.
Also wenn der Vergleich fehlt oder nur ein großes Grundig Radio zur Verfügung steht, ist der LST Lautsprecher sicher beeindruckend.
.






